GMC-I 醫療安規產品介紹:醫療安規測試儀哪家好?
醫療安規相關標準
IEC60601 醫療電氣設備安全測試 制造商
IEC62353 醫療電器設備的循環實驗和維修后實驗 制造商/用戶/第三方
GB9706.1 醫用電氣設備 D一部分 安全通用要求(耐壓測試,接地電阻測試,漏電流測試)
GB 9706.04 醫用電氣設備 第二部分:高頻手術設備安全專用要求
GB 9706.27 醫用電氣設備 輸液泵及其控制器安全性能
GB 9706.08 醫用電氣設備 心臟除顫器和心臟除顫器監護儀的專用安全要求
IEC60601 | IEC60623 | GB9076.1 | |
保護導體 | 測試電流25A | 200mA | 25A或1.5倍額定電流 |
對地漏電流 | √ | √ | |
外殼漏電流 | √ | √ | |
患者漏電流 | √ | √ | √ |
患者輔助漏電流 | √ | √ | |
耐壓測試 | √ | √ | |
絕緣電阻 | √ | √ | |
殘余電壓 | √ | √ | |
可接觸部件電壓 | √ | √ | |
功率 | √ | ||
差分電流 | √ | ||
能耗 | √ |
GB9076.1對醫療器械的要求:醫療電氣設備安全測試
殘余電壓:
斷開電源后1s,測量插頭個電源插腳與外殼間電壓,不超過60V
接地電阻:
具有設備電源輸入插口的設備,接地電阻≤ 0.1Ω
帶有不可拆卸的電源軟電線的設備,接地電阻≤ 0.2Ω
手柄、旋鈕控制桿等,初級操作機構的導體部件時,≤50V,≥1A,電阻應≤0.2歐
測試方法:電流25A或者1.5倍額定電流,5s-10s
GB9076.1對醫療器械的要求
電介質強度:
被試絕緣 | 對基準電壓U相應的試驗電壓/V | |||||
U≤50 | 50<U≤150 | 150<U≤250 | 250<U≤1000 | 1000<U≤10000 | 10000<U | |
基本絕緣 | 500 | 1000 | 1500 | 2U+1000 | U+2000 | |
輔助絕緣 | 500 | 2000 | 2500 | 2U+2000 | U+3000 | |
加強絕緣和雙重絕緣 | 500 | 3000 | 4000 | 2(2U+1500) | 2(U+2500) |
醫療安規測試儀哪家好?
電介質強度:
基本絕緣:
A-a1,帶電與接地的可觸擊金屬部分
A-b,帶電部分與雙重絕緣中的基本絕緣和帶點部分隔離的導體之間
A-f,在網電源部分相反極性之間
雙重絕緣或加強絕緣:
A-a2,帶電與未保護接地外殼
A-k,依次在信號輸入部分,信號輸出部分和未保護的可觸及部分(可選)
輔助絕緣:
A-c,外殼與雙重絕緣中的基本絕緣和帶點部分隔離的導體之間
A-j,帶電的未保護可觸及部分和電源軟電線上所纏繞的金屬箔之間
A-g用絕緣材料做內襯的金屬外殼和內襯內表面的金屬箔之間
1.如外殼接地或電氣間隙大于特定值,作為基礎絕緣
2.如內襯未接地,作為加強絕緣
GB9076.1對醫療器械的要求:醫療電氣設備安全測試
漏電流:
1.外殼漏電流,從正常使用時操作者或患者可觸及的外殼或外殼部件(應用部分除外),經外部導電連接而不是保護接地導線流入大地或外殼其他部分的電流
2.對地漏電流、由網電源部分穿過或跨過絕緣流入保護接地導線的電流
3.患者漏電流、從應用部分經患者流入地的電流或是由于患者身上意外出現一個來自外部電源的電壓而從患者經F型應用部分流入地的電流。表面間接觸電流(Surface to Surface Leakage Current)在正常或是單一故障條件下,設備與地無關聯任意兩點之間的漏電流,電流從設備的一部分流經人體后流入設備的另一部分
4.患者輔助漏電流,正常使用時,流入處于應用部分之間的患者的電流,此電流預期不產生生理效應。
對地漏電流測試:醫療安規測試儀哪家好?
檢測儀器對被測設備MD電源端輸入110%額定電壓,通過檢測儀器內部的人體模擬電路(MD),測量對地漏電流值。
S2:電源極性切換
S1:斷開一根電源導線
正常狀態:
S1閉合,S2極性正常
S1閉合,S2極性反轉
單一故障狀態:
S1斷開,S2極性正常
S1斷開,S2極性反轉
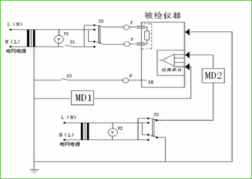
外殼漏電流
MD1測量的是從外殼的每一部分到地的漏電流
MD2測量的是外殼各部分之間的漏電流
S1:斷開一根電源導線
S2:電源極性切換
S3:保護接地閉合/斷開
正常狀態:
S1閉合,S2極性正常or反轉
S3閉合,S2極性正常or反轉
單一故障狀態:
S1斷開,S2極性正常or反轉
S3斷開,S2極性正常or反轉
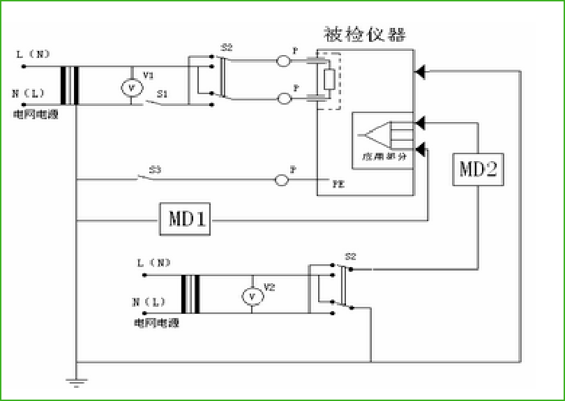
患者漏電流測試(MD1)
測量患者漏電流,檢測儀器必須輪流地從每個患者連接點進行測量
MD1測量的是從應用部分經患者流入地的漏電流
S1:斷開一根電源導線
S2:電源極性切換
S3:保護接地閉合/斷開
正常狀態:
S1閉合,S2極性正常or反轉
S3閉合,S2極性正常or反轉
單一故障狀態:
S1斷開,S2極性正常or反轉
S3斷開,S2極性正常or反轉
患者漏電流測試(應用部分加網電源電壓MD2)
MD2測量的是由于患者身上意外出現一個來自外部電源的電壓而從患者經F型應用部分流入地的電流。
S2:電源極性切換
S1:斷開一根電源導線
正常狀態:
S1閉合,S2極性正常or反轉
單一故障狀態:
S1斷開,S2極性正常or反轉
S1:斷開一根電源導線
S2:電源極性切換
S3:保護接地閉合/斷開
正常狀態:
S1閉合,S2極性正常or反轉
S3閉合,S2極性正常or反轉
單一故障狀態:
S1斷開,S2極性正常or反轉
S3斷開,S2極性正常or反轉
檢測項目容許值
檢測項目 | 容許值 | ||||||
B型 | BF型 | CF型 | |||||
正常狀態 | 單一故障 | 正常狀態 | 單一故障 | 正常狀態 | 單一故障 | ||
對地漏電流mA | 0.5 | 1 | 0.5 | 1 | 0.5 | 1 | |
對地漏電流mA(注1) | 2.5 | 5 | 2.5 | 5 | 2.5 | 5 | |
對地漏電流mA(注2) | 5 | 10 | 5 | 10 | 5 | 10 | |
外殼漏電流mA | 0.1 | 0.5 | 0.1 | 0.5 | 0.1 | 0.5 | |
患者漏電流mA | DC | 0.01 | 0.05 | 0.01 | 0.05 | 0.01 | 0.05 |
AC | 0.1 | 0.5 | 0.1 | 0.5 | 0.01 | 0.05 | |
患者輔助漏電流mA | DC | 0.01 | 0.05 | 0.01 | 0.05 | 0.01 | 0.05 |
AC | 0.1 | 0.5 | 0.1 | 0.5 | 0.01 | 0.05 |
注1,設備的可觸及部分未保護接地,且外殼漏電流和患者漏電流符合要求,例如帶有屏蔽的網電源部分的計算機;或者移動式的X涉嫌設備和有礦物絕緣的移動式設備
注2,yo久性安裝的設備,保護接地導線的電氣連接只用實用工具才能松開,且禁錮或機械固定在規定位置,例如X射線設備的主件,有礦物絕緣電熱器的設備